当前位置: 首页 > 产品大全 > 渭南市污水处理与资源化利用实现新突破

渭南市污水处理与资源化利用实现新突破

渭南市污水处理与资源化利用实现新突破

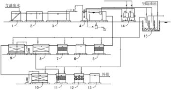
近年来,渭南市排水公司污水处理厂通过技术升级和管理优化,取得了显著的环保成效。污水处理厂的出水水质全面提升,各项指标均达到或优于国家排放标准,为水环境保护作出了积极贡献。

在生活污水处理领域,渭南市实现了处理后的污水全部再生利用。经过深度处理的生活污水被广泛用于城市绿化、道路清扫和工业冷却等非饮用水用途,有效缓解了水资源短缺压力,推动了循环经济发展。这一举措不仅节约了淡水资源,还减少了污染物排放,体现了可持续发展的理念。

渭南市还大力推动餐厨垃圾处理工作。通过建立专门的收集、运输和处理体系,餐厨垃圾被转化为沼气、有机肥等资源,实现了垃圾减量化、资源化和无害化。这一措施不仅减少了环境污染,还为农业和能源领域提供了可再生资源,促进了绿色低碳发展。

渭南市排水公司的这些成果,展示了其在污水处理和固体废物管理方面的创新与实践,为其他城市提供了可借鉴的经验。未来,渭南市将继续加强环保设施建设,推动生态文明建设,助力实现碳中和目标。


如若转载,请注明出处:http://www.tzyzwsclsb.com/product/1.html

更新时间:2026-04-16 12:37:57